7英寸彩色寬屏無紙記錄儀 NZ8700
發布時間:2017-8-8 17:27:10

NZ8700系列7英寸彩色寬屏無紙記錄儀,主要用來對現場數據進行采集與記錄,該儀表采用 7 英寸 800*480 點陣寬屏 TFT 高亮度彩色圖形液晶顯示,LED 背光、畫面清晰、寬視角,屏幕亮度可以自由調節;性價比極高 !
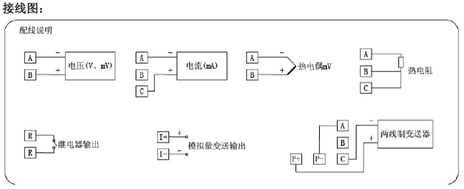
48 路全切換輸入(可組態選擇輸入:標準電壓、標準電流、熱電偶、熱電阻、頻率、毫伏等),非標可定制到60路輸入;可帶 18 路報警輸出, 12 個變送輸出, RS232/485 通訊接口,以太網接口,微型打印機接口和 USB 接口, SD 卡插座;可提供傳感器配電;具有強大的顯示功能,實時曲線顯示,歷史曲線追憶,棒圖顯示,報警列表顯示。人性化的外觀設計、完美的功能體現、可靠的硬件品質、精湛的制造工藝,使 NZ8700無紙記錄儀具有更高的性能價格比。
主要技術參數
|
測量輸入 |
|
|
輸入信號 |
電流: 0~20mA、0~10mA、4~20mA、0~10mA 開方、4~20mA 開方 |
|
電壓: 0~5V、1~5V、0~10V、± 5V、0~5V 開方、1~5V 開方、0~20 mV、0~100mV、± 20mV、± 100mV |
|
|
熱電阻: Pt100、Cu50、Cu53、Cu100、BA1、BA2 |
|
|
線性電阻: 0~400Ω |
|
|
熱電偶: B、S、K、E、T、J、R、N、F2、Wre3-25、Wre5-26 |
|
|
輸出 |
|
|
輸出信號 |
模擬輸出:4~20mA (負載電阻≤ 380Ω)、0~20mA (負載電阻≤ 380Ω)、0~10mA (負載電阻≤ 760Ω)、 |
|
報警輸出:繼電器常開觸點輸出,觸點容量 1A /250VAC (阻性負載) |
|
|
饋電輸出: DC24V ± 1 ,負載電流 ≤ 250mA |
|
|
通訊輸出: RS485/RS232 通訊接口,波特率 1200~57600bps 可設置, 采用標準 MODBUS RTU 通訊協議,RS-485 通訊距離可達 1 公里 ; |
|
|
綜合參數 |
|
|
測量精度 |
0.2%FS ± 1d |
|
采樣周期 |
1 秒 |
|
設定方式 |
面板輕觸式按鍵設定;參數設定值密碼鎖定;設定值斷電永久保存。 |
|
顯示方式 |
7 英寸 800*480 點陣寬屏 TFT 高亮度彩色圖形液晶顯示, LED 背光、畫面清晰、寬視角,屏幕亮度可以自由調節; |
|
數據備份 |
支持 U 盤和 SD 卡進行數據備份與轉存,最大容量為 8GB ,支持 FAT、FAT32 格式 |
|
存儲容量 |
內部 Flash 存儲器容量 64M Byte |
|
記錄間隔 |
1、2、4、6、15、30、60、120、240 秒九檔可供選擇。 |
|
存儲長度 |
24 天(間隔 1 秒時)— 5825 天(間隔 240 秒時) (注:通道數的計算:程序將通道數劃分為 4、8、16、32、64 五檔,當儀表通道數落在兩檔之間時,以大的數作為計算的通道數。例如:儀表通道數是 12 路,公式中通道數以 16 計算) |
|
使用環境 |
環境溫度: -10 ~ 50 ℃; |
|
工作電源 |
AC85 ~ 264V( 開關電源 ) , |
選型表:
顯示畫面:







